网站首页
关于我们
服务承诺
产品中心
GNSS放大器
GNSS功分器
GNSS天线
GPS模拟器
GNSS信号管理终端
方案案例
产品资质
产品认证
外观专利
发明专利
合作伙伴
联系我们
网站首页
关于我们
产品中心
方案案例
产品资质
联系我们
当前位置:
首页
>
方案案例
GNSS室内覆盖方案-地下空间重获精准的“时空坐标”
来源:
日期: 2025-09-16
在现代建筑中,地下室空间扮演着仓库、停车场、设备间乃至地下商场、办公区等重要角色。然而,一个长期存在的技术瓶颈严重制约了其智能化发展:全球导航卫星系统(GNSS,包括GPS、北斗等)信号的完全缺失。无论是资产管理、车辆导航、人员定位还是应急响应,在无法接收卫星信号的地下室都变得举步维艰。
单纯依赖Wi-Fi或蓝牙进行辅助定位,往往存在精度不足、部署复杂、标准不统一等问题。而信广源的方案,是从源头解决信号有无的问题,提供与室外无异的、真正的卫星定位体验。
案例:对地下房间进行GNSS信号室内覆盖,覆盖面积约300平米。
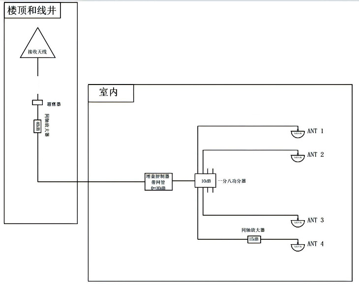
接收天线安装于楼顶空旷处,该天线专门用于捕获纯净、高质量的卫星信号。天线下来安装避雷器并良好接地,捕获的信号通过电缆传输至GNSS信号放大器,40dB同轴防水放大器进行前置放大。该设备是系统的“心脏”,负责对微弱的卫星信号进行低噪声放大和滤波,确保信号质量不受损。
主要设备机架增益控制器放在房间室内,对天线下来信号进行增益控制放大,输出给一个一分八功分器,把信号分成八路,四路输出给四个房间,另外四路备用。
方案布局图
最终,在地下室房间内就能像在室外一样,直接接收到来自“头顶”的卫星信号,实现无缝的定位与导航。
信广源公司的GNSS室内覆盖方案,在应用于地下室房间时,展现出其独特的核心优势:
一:高精度与高稳定性:采用低噪声放大器和高品质天线,确保信号信噪比高,支持多星系(GPS/北斗/GLONASS/Galileo)信号,为高精度定位应用奠定基础。
无缝切换体验:用户设备从室外进入地下室时,GNSS信号不会中断,实现了“无感”切换,定位服务连续不断。
二:灵活与可扩展性:系统采用分布式设计,可根据地下室房间的布局、面积和结构进行灵活配置。无论是小型设备间还是大型地下停车场,都能通过增加功分器和室内天线轻松扩展覆盖范围。
三:低维护成本:系统一旦部署完成,几乎无需人工干预,运行稳定,为用户提供长期可靠的定位服务,总体拥有成本低。
上一篇:
GNSS信号室内覆盖方案-实现车辆调度的智能化
下一篇:
GNSS室内覆盖系统,为生产车间注入精准动力,赋能智慧生产
热线电话:18529061375
Copyright ©
深圳市信广源科技有限公司
本站部分图文来源网络,如有侵权问题请通知我们处理!
网站建设
维护
联系电话
微信
公司地址
X
18529061375
在线客服
在线服务
18529061375