网站首页
关于我们
服务承诺
产品中心
GNSS放大器
GNSS功分器
GNSS天线
GPS模拟器
GNSS信号管理终端
方案案例
产品资质
产品认证
外观专利
发明专利
合作伙伴
联系我们
网站首页
关于我们
产品中心
方案案例
产品资质
联系我们
当前位置:
首页
>
方案案例
GNSS信号室内覆盖方案-电动车车间的北斗高能力量
来源:
日期: 2024-12-10
在电动车生产车间,精准控制,每一台设备的协同运作,都是保障生产效率与产品质量的关键。然而,传统GNSS信号在室内环境下极易衰减甚至中断,导致室内定位不准、设备调度延迟、物料追踪困难等问题,成为车间智能化管理的“隐形瓶颈”。
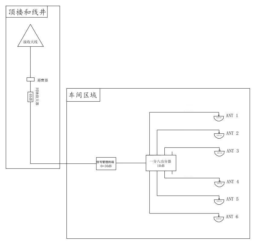
信广源科技用GNSS信号室内覆盖解决方案,不改变现有车间布局,快速完成系统集成,降低改造成本与停产风险,对生产车间区域进行GNSS信号室内覆盖,接收天线安装于楼顶空旷处,天线下来安装避雷器并良好接地,通过一个 40dB 同轴防水放大器对同轴线缆进行线损补偿和信号前置放大。主要设备机架增益控制器放在中间区域,对GNSS信号的信号质量(信噪比和卫星个数)监测、对GNSS信号线路的监测和短路保护、对GNSS信号线路增益控制对天线下来信号进行增益控制放大,输出给一个一分八功分器,把信号分成八路,覆盖到不同区域,将高精度卫星导航信号无缝引入车间内部,实现全区域、全天候的稳定覆盖,为电动车生产车间打造无缝连接的定位底座。
方案布局图
GNSS信号覆盖方案的效果和特点:通过在厂房内部署我司设备,将室外卫星信号精准引入到生产车间并均匀覆盖,为电动车生产车间带来了革命性的改变,主要提现在以下方面:
一:实现高精度定位与导航
二:消除信号盲区,保障连续作业
三:提升生产自动化与智能化水平
四:增强应急管理能力
五:优化成本与部署效率
上一篇:
GNSS室内覆盖系统,为生产车间注入精准动力,赋能智慧生产
下一篇:
GNSS室内信号覆盖方案-公交站
热线电话:18529061375
Copyright ©
深圳市信广源科技有限公司
本站部分图文来源网络,如有侵权问题请通知我们处理!
网站建设
维护
联系电话
微信
公司地址
X
18529061375
在线客服
在线服务
18529061375