网站首页
关于我们
服务承诺
产品中心
GNSS放大器
GNSS功分器
GNSS天线
GPS模拟器
GNSS信号管理终端
方案案例
产品资质
产品认证
外观专利
发明专利
合作伙伴
联系我们
网站首页
关于我们
产品中心
方案案例
产品资质
联系我们
当前位置:
首页
>
方案案例
GNSS信号室内覆盖方案-商务楼内GPS信号盲区
来源:
日期: 2023-05-23
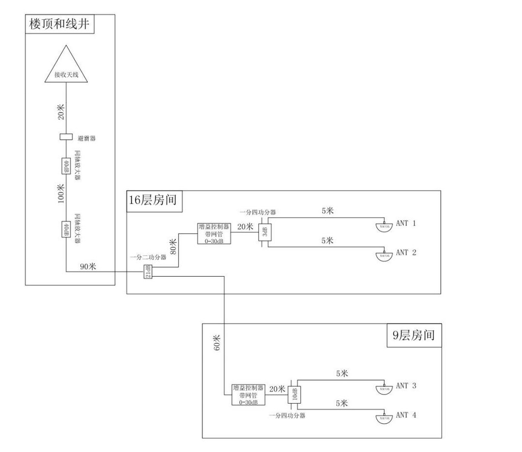
信广源科技定制GNSS信号室内覆盖方案,成功将稳定的GPS信号输送至商务楼层的办公房间。
用接收天线安装于楼顶空旷处,安装避雷器并良好接地,通过40dB 同轴防水放大器对190米同轴线缆进行线损补偿,再增加一个40dB同轴防水放大器进行前置放大,并用机架增益控制器
,功分器,发射天线等实行室内覆盖。
安装布局整图
上一篇:
GNSS室内信号覆盖方案-公交站
下一篇:
GPS北斗信号“入地进楼”成趋势,全域定位千行百业智能化
热线电话:18529061375
Copyright ©
深圳市信广源科技有限公司
本站部分图文来源网络,如有侵权问题请通知我们处理!
网站建设
维护
联系电话
微信
公司地址
X
18529061375
在线客服
在线服务
18529061375